Carboblend

Alfa Laval Carboblend™ is a well proven blending and carbonation system for the beverage industries. The carbonation system (> 200 successful installations worldwide) provides continuous, accurate blending and carbonation of beer, soft drinks and other beverages.

Carbonation system for blending and carbonation

A beer carbonation machine developed in co-operation with the brewing industry

  • Outstanding blending/carbonation accuracy
  • Efficiently dissolves CO2
  • Space-savingly compact while versatile and adaptable to different process requirements
  • Automatic process control requires less manpower
  • Stable and reliable operation and low maintenance requirements for long uptime

 

 

 

Carboblend is a carbonation system with two functions in one: inline carbonation and blending.

The beer carbonator comes factory preassembled on a frame and is designed for CIP. The carbonation system complies with the food industry regulations, meaning that all components of the beer carbonator that are in contact with the process liquids are made of stainless steel with heat resistant seals.

.

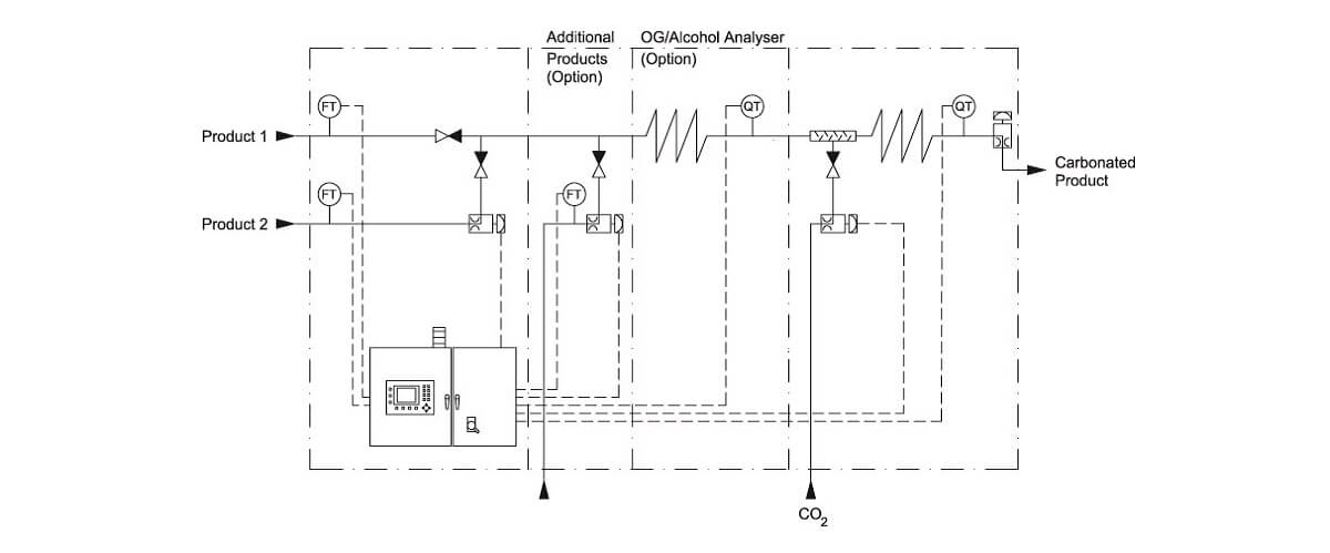
How does the Carboblend™ blending and carbonation system work?

Process chart of Carboblend carbonation system 

Blending - How to use the carbonation system for blending

 
In the CARBOBLENDTM  beer carbonator,  blending is carried out by continuously controlling the ratio of flows of the constituent liquids, eg beer and water. When using the beer carbonation system for blending, the blending ratio is preselected on the control panel. The microprocessor receives continuous data from the flow meters in the beer and water/beer lines and regulates the control valve in the water/beer line, to maintain the present blending ratio accurately. Alternatively, the operator keys in the known and required properties, such as alcohol content or original gravity of the feed and of the end products. The corresponding blending ratio is then automatically calculated and used instead. 

Carbonation – How to use the beer carbonation system

 
CO2 is injected into the product line directly without utilising any porous disc or sinter candle. A specially designed mixer/accelerator ensures that the CO2 dissolves rapidly in the product through this  combination of turbulent flow and increased pressure. An analyzer after the mixer checks the carbonated product for CO2 content. A control valve regulates the CO2 flow to maintain a constant CO2 content in the product. The entire operation of the system is overseen and managed by a Programmable Logic Controller (PLC). Additionally, a fail-safe system is in place to continuously monitor the system's operation, ensuring reliability and safety in the carbonation process.

 

Food system services

Alfa Laval Food system services help extend the performance of your food systems by maximizing the performance of your processes. This enables you to:

  • Continually improve your operations to maintain competitive advantage
  • Focus on uptime, optimization and availability
  • Maximize return on investment throughout the life cycle of your food systems

Learn more about our service offer for food systems 

 

 

service men with ipad